正文:本人近日接手一台福日HFC2024彩电,故障现象为开机“三无”。按以往的检修经验,造成“三无”的原因大部分是开关电源电路或行扫描电路工作异常所致。只要修好相关电路整机就能恢复正常。而别的功能电路一般不会受损。而这次接手的这台故障机,整个修复过程则充满了艰辛:不算轻松地找到故障点,修复后已能够正常开机,原以为大功告成,没料到屏幕上只有白净光栅,所有频道均无图像和伴音出现。
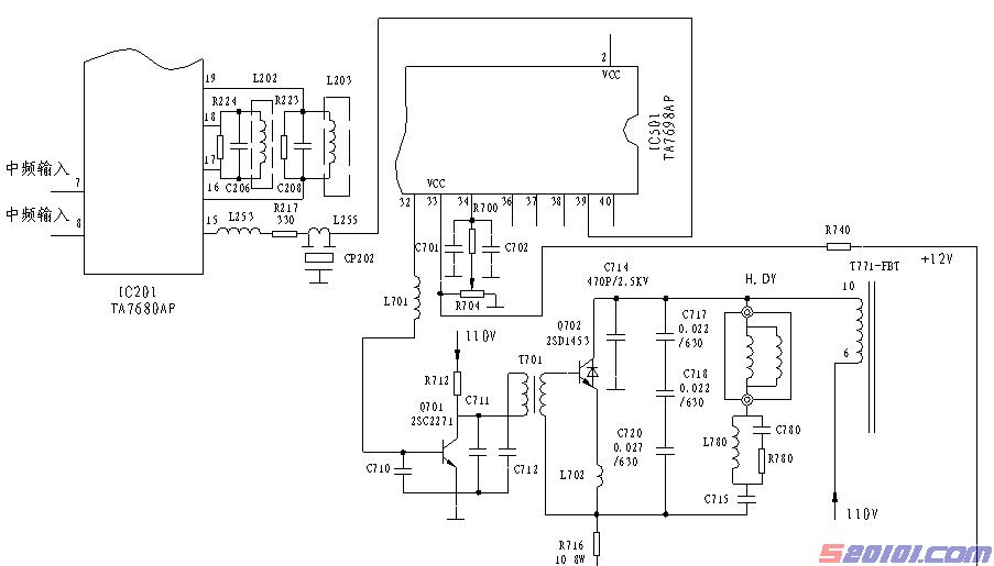
机主反映当时的情况:他刚按下电源总开关,只见电视机电源插头处发出焦味并冒出青烟,然后听到机内“嘭”的一声响,电视机就开不起来了。随后机内也冒出白烟。拆开后盖发现保险管F901(T2A)已炸飞,本机为TA两片机,有关电路如下:


于是拨掉消磁线圈L905的接插线在线测量整流桥D901(RB156)交流输入端电阻,发现已击穿短路,继续查开关管Q901(MN650)、C906(100/450)、C909(220/160)等无损坏,在线测量+300V、+110V整流输出端无短路。检查整个电源电路无其它损坏后再换上2A保险丝和全桥RB156后为安全起见,脱开行负载在C906上接上40W灯泡试机,电泡能点亮,但电源发出“吱吱”声,同时灯泡忽亮忽暗,测得+B电压在90~100V之间摆动。由于行负载被脱开,开关管Q901基极无行同步脉冲信号,使电源不同步而发出低频“吱吱”声,并且使+B电压低于110V,因此认为开关电源是正常的,故障应出自行扫描电路部分。
首先检查行输出电路中行管Q702(2SD1453)、行偏转线圈(H.DY)均未损坏,查行逆程电容C714、C717、C718、C720也未短路。为确定行输出变压器的好坏,恢复行变T7716脚通电试机,整机无法启动,此时测+B电压为100V,并有“吱吱”声。用同仁介绍过的方法检查是否发生了交流短路:用镊子瞬间短路行推动管Q701的b、e极,观察+B电压并未回升到正常的110V,于是排除了T771交流短路的可能性。再测T771主绕组(6-⑩)未开路和对地短路。按以往检修经验,当行变发生匝间严重短路或对地短路时开关电源是无法启动的,+B电压往往为0V,由此确定T711是好的。
这样故障一定出在行推动级或行激励级。通电测行推动管Q701的C极电压为100V,正常时为27V,用数字万用表测得b极电压为0V,正常时为0.5V。
Q701的b极电压为0使其处于截止状态。查Q701无损坏,这样故障肯定出在行激励电路。本机行、场振荡及行、场激励电路集成于色解码集成电路IC501(TA7698AP)内部,33脚为行电源端,由脉冲变压器T901次级绕组产生的感应电压经D904整流,C351滤波后产生12V直流电压作为单独的行电源经R740降压后送入IC50133脚。34脚外接电位器R704(10K)用于调整行振荡频率,最后行激励信号从32脚输出至Q701的b极。测33脚电压为4V,低于正常的8.8V,该脚电压异常导致行振荡器无法起振,使32脚无行激励信号输出。测C351上电压为9V,脱焊33脚后焊盘处电压回升到8V,怀疑IC501损坏,更换后试机,行扫描电路顺利启动,“吱吱”声消失,同时+B电压也回升到110V,此时C351上电压也达正常的12V,此时复测33脚电压为8.5V。但是屏幕只有白净光栅,在三个频段均收不到电视信号,重新搜索仍然无图无声,屏幕依旧只有亮白光栅。
看来本机的严重过流也引发了新的故障,首先检查高频头电路各端子电压均正常,自动搜索(本机后期加装了遥控板)时频段电压能在L、H、U频段之间变化,调谐电压也正常。初步排除了高频头损坏的可能性。接着把目光转向以IC201(TA7680AP)为核心的中频通道电路。首先用镊子碰触高频头“IF”端子,屏幕上基本无反应。此时再测IC201各脚电压,发现视频信号输出端15脚电压仅为0.8V,正常时为3.7V,其余各脚电压基本正常,怀疑IC201损坏,拆下用万用表测量各脚对地电阻,与好的集成块各脚阻值比较,结果发现15脚阻值相差很大,其余各脚阻值基本一致。[Page]
15脚测试结果如下表:
测试条件:M47型万用表;RX1K档
| 正向电阻(黑表笔接地,红表笔接○15脚) | 反向电阻(红表笔接地,黑表笔接○15脚) | |
| 原机集成块 | 9K | 12K |
| 新集成块 | 10K | 无穷大 |
测量结果表明IC20115脚已反向漏电击穿,于是更换IC201后试机,图声终于出现,此时测15脚电压为3.5V,至此,故障彻底排除。
因两块核心集成电路的损坏而引发的本故障,这在以往的检修中是不多见的,一般情况下行扫描变压器和行管击穿在这类故障中占绝大多数,而TA7698AP损坏相对较少。事后我对损坏的TA7698AP进行了阻值测量(RX1K档),发现2、36、37
、38、39、40脚均已对地击穿短路。TA7698AP担负着扫描、色解码两大功能,内部电路负荷繁重。其突然击穿短路导致了开关电源严重过流使D901击穿短路,保险管炸飞。而对于IC201的损坏,起先感觉颇为不解,觉得与本故障没有必然的联系,但通过测量TA7698AP各脚电阻后才发现IC201的损坏与TA7698AP的损坏有着必然的联系:从电路图可知IC20115脚输出的全电视信号通过限流电阻R217(330)经6.5MHz陷波器CP202滤除伴音信号后送至IC501的视频信号输入端39脚 ,该引脚的突然击穿对地短路使IC20115脚也产生过流,同时IC501击穿时瞬间产生的峰值电流也通过39 脚 连线影响IC20115脚,在两种因素的共同作用下使IC201因过流也随之损坏。
网友评论