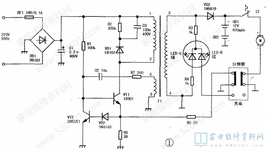
超人SR2853型衣物毛球修剪器,是一款微型时尚的小家用电器,主要对混有化纤的毛衣、毛毯、衣、裤等衣物表面产生的毛球进行平整修剪。其电路由电源和控制两部分组成,核心是分立元件开关稳压电源,根据实物绘制的电路原理见图1。

一、工作原理
        220V交流市电经保险电阻RF1( 100Ω/0.1A)后,由全桥堆DB1整流和c1(2.2uF/400V )平滑滤波,并产生300V左右直流电压为开关电路供电。开关稳压电路由开关变压器T1、开关管VT1等组成,其中,T1①-②为初级绕组,③-④为次级输出绕组,⑤-⑥为反馈绕组。R1为启动电阻,C2、R7为反馈元件,VD1、R2、C3组成反峰压吸收网络,防止VT1截止时反峰电压叠加在电源电压(300V )上而击穿开关管。R5、R6为过流取样电阻,VT2为过流调整控制管,当R5上压降大于1.2V时,VT2饱和导通,迫使开关管提前截止。
       S1为手动操作开关,当S1置“修剪"位置时,有两种情况:(1 )如开关电源通电工作,则开关电源为GB1、GB2充电,同时经电机保护温控器sT( 130°C )常闭触点为剪毛电机M供电,使其转动,这时LED-G发绿光。此时负载最重,需要加大电源输出功率,为此,VT1电流取样电阻变为R5(39Ω)、R6(20Ω)并联,通过调小阻值,增加电源输出功率,满足用电负载加重的需要;(2)如开关电源未工作;则M由电池GB1、GB2供电进行毛球修剪。当S1置“充电”位置时,开关电源单独为GB1、GB2充电。此时LED-G、LED-R都发光,但因LED-G多了一个限流电阻R4,所以绿光偏弱,两管发光颜色合起来呈橘红色,指示电路工作在充电状态。由于开关电源负载变轻,VT1电流取样电阻调整为R5单独工作。在开关电源非通电状态,不管电机M是否工作,LED-G、LED-R均不发光。
二、故障检修
         例1:接通电源,指示灯不亮,将S1拨至“修剪”位置时电机能旋转,但指示灯仍不发绿光。分析检修:接通电源无任何反应,即整机不工作,主要是开关电源未工作造成的,这是该修剪器最常发生的故障。可按以下步骤进行检查:(1)测开关管VT1集电极电压,正常值为300V左右。若无此电压,一般是保险电阻RF1熔断、DB1内部开路损坏、C1击穿漏电、T1①-②绕组开路或输入电源引线断脱。当VT1.C1漏电时,会导致VT1集电极电压过低,开关电源同样不能I常工作。(2)检查启动元件R1及取样电阻R5是否开路,VT1是否烧断损坏。(3)检查反馈回路,通常是T1⑤-⑥绕组断脱.R7开焊、C2开路失效引起开关电源不工作。(4)当电流调整管VT2击穿短路时,会使开关管VT1截止。另外,当VD2击穿或取样电阻R5阻值变大时,VT2始终为导通状态,迫使VT1截止,开关电源不工作。(5)如以上检查均正常,故障肯定是T1③-④绕组断线造成的。由于整流管VD3设在显示电路后面,故当VD3开路、失效时,电池不充电,而发光管正常指示不受影响。
        例2: 开关管过热或经常被烧坏。分析检修:此现象说明关管负载过重,可能是电源负载(电动机)重或开关电源自身工作失常引起的。(1)电流调整电路工作失常,可能是因漏电使电流取样电阻R5阻值变小或VD2、VT2性能变差不能及时关断开关管VT1,致使其导通时间增加。(2)由VD1、R2、C3组成的反峰压吸收网络失效,失去对开关管的保护作用。(3)VT1自身性能差。
        例3:充电和指示正常,但电动机不转动。分析检修:该故障现象说明开关电源工作正常,功能指示灯也正常,问题出在电机支路。(1)功能选择开关S1接触不良或引线断脱。(2)电机M绕组开路、转子卡滞、电刷接触不良。(3)电机过热保护温控器sT不复位或常闭触点烧蚀造成接触不良。ST可用KSD-301型130°C温控器更换。
        例4:电机修剪无力或运转噪声大。分析检修:此故障原因主要有两个:(1)供电电压偏低,一般为开关电源工作失常VD3效率变低或电池GB1 GB2容量不足。(2电机运转阻力大,如电机M轴承缺油后干涩卡滞、电刷弹簧压力过小、电枢空气间隙积有碳粉屑引起漏电、电机支架固定螺丝松动等。
         例5:LED指示灯显示异常。分析检修:该故障可能有以下几种情况:(1)工作正常,指示灯不亮,可能是限流电阻R3脱焊开路或双色LED发光管损坏;(2)工作时绿灯不亮,充电时只发红光,为R4开焊或LED-G管损坏;(3)无论S1位置如何,只有绿光发出,一般是S1接触不良、引线断脱或LED-R管损坏。
        例6:使用交流电时电机工作正常,电池供电时电机不转或转速慢。分析检修:主要是GB1、GB2未充足电或性能变差,更换电池应选用DC12V/600mAh的蓄电池。