故障现象:一台美的MC-SY1913型电磁灶,上电开机数秒钟后显示灯一闪即灭,且出现“E6故障代码”故障。 
分析检修:在美的系列电磁灶售后维修中故障代码常见有:E7、E8为电网电压检测电路异常;E1、E3为锅具温度检测电路异常;E4、E6为IGBT管温度检测电路异常。 

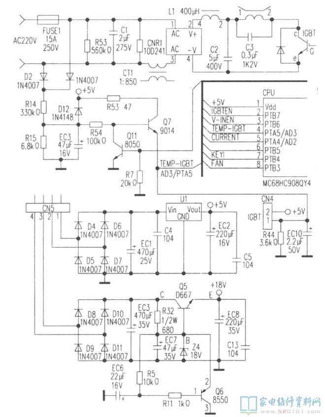
    在IGBT管温度检测电路里,检测热敏电阻紧贴安装在IGBT管散热片上面,它采用具有负温度特性的热敏电阻,该阻值的变化间接反映出IGBT管温度的高低。由该热敏电阻与贴片电阻R44(3.9k)组成的温度检测电路经分压后,将输出信号送至单片机CPU芯片④脚,进行自动检测,从而做出相应的实施保护。

一般常见故障汇总: 

1.当检测到IGBT管温度高于95℃时电磁灶将会自动停止加热,待到温度下降后,又恢复正常加热;若IGBT管温度高于120℃时电磁灶将会立即保护停止加热,同时通过控制显示灯板相应显示出E4、E6故障代码。

2.当热敏电阻异常如出现短路、开路时,会造成电磁灶上电开机后出现“一闪即灭,开不了机”故障,同时通过控制显示灯板相应显示出E4、E6故障代码。 

       检修时,打开机身壳上电待查。用500型三用表直流电压挡测整机三电压,即:(1)高压供电电路滤波电容器C2(5uF/275V)对地+305V电压(正常),(2)低压供电电路滤波电容器EC8(220uF/35V)对地+18V电压(正常),(3)低压供电电路滤波电容器EC2(220uF/16V)对地+5V电压(正常)。相关局部电路见下图所示。

       测电网电压检测电路整流二极管D1(1N4007)、D2(1N4007)对地+195V电压,正常.测电网电压检测电路取样电阻R14(330k/2W)对地电压升高至+4V(正常为+3.8V),测IGBT管温度检测电路CN4④脚对地波动电压升高为0.5V~2.8V(正常为0.5~2.4V),故障的切入点已找到。由于该脚(TEMP-IGBT电路)对地波动电压的升高,使单片机CPU芯片误测识别为IGBT管超温而实施保护。 
       将三用表拨至Rx100挡检测电网电压检测电路及IGBT管温度检测电路,发现放电二极管D12(1N4148)反向漏电明显,造成电磁灶上电开机出现“E6故障代码”或出现“一闪即灭,开不了机”故障。将受损的二极管D12更新后,上电试机加热整机恢复正常。 
       另外:本检修方法也适用于检修美的MC-SY1811、MC-SY183B、MC-PF18C-M、MC-EF197等电磁炉出现同故障时参考。