故障现象:笔者接修一台格兰仕WD800B微波炉,接上电源,炉灯亮,风扇和转盘转动,但不能微波加热,偶尔能加热、在加热过程中突然显示时间暂停及不能加热。 

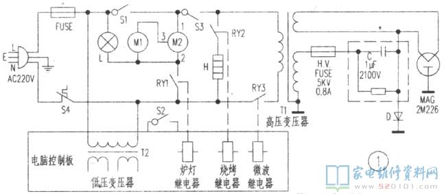
分析检修:根据故障现象分析,故障可能出在微波控制电路或门联锁开关S2上。电脑控制板局部电路如图2所示,IC1采用电脑芯片TMP47C400RN-FD31,当炉门关闭后,门联锁开关S2闭合通地,Q3导通,+5V电压通过R8向IC1 13脚提供高电平,据此判断炉门关闭,令16脚内部开关闭合,为执行启动程序作好准备。当按下火力键、设定时间后,按下启动键,IC1 14脚输出启动指令,经D11使Q13、Q14导通,同时又经R12使Q6导通,再经D10、S2到地,为Q4、Q5作好程序执行准备。

        当设定微波加热时,IC1 15脚输出微波控制信号,经R17使Q4导通,微波继电器RY3吸合,接通低压电路(见图1),220V市电加至T1,MAG发射微波加热食物。拆开按键板外壳,拔出按键板连接器的锁定键,拆下电脑控制板,检查上述电路各元器件未发现异常,遂拔出S2插接件(S2安装在炉腔右侧),关闭炉门,用万用表测S2时通时不通,由此确认,S2接触不良造成微波控制电路不能正常工作引起所述故障。拆下S2,撬开外盖,用细砂纸打磨两触点黑色氧化物,然后将S2嵌回原处,插好插线件,通电试机,微波炉一切正常,故障排除。