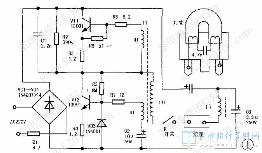
一台惠视康牌11W护眼台灯,通电后灯管不亮。先拆下灯底座,拧开立柱两侧两个大塑料旋钮,打开立柱可看见里面的元件板,根据实物绘出的该灯电路原理见图1。直观检查,发现电路中的限流电阻R1(4.7Ω/2W)、VT1和VT2(13001)已更换过(用户反映此灯曾修理过但未果)。检查灯管,发现一端灯丝已烧断,并且灯丝接线柱下的塑料底座已被烧焦变形,说明此处曾发生过热现象。

       该灯丝引线是穿入接线插脚内部,和插脚铆焊在一起后接入灯座的,每个插脚都有-一个铆钉小孔。仔细观察,发现两只过浅的铆压孔根本未将灯丝引线与插脚紧压在一起,灯丝可轻松从中抽出。可见,是该处的接触不良导致了过热现象的发生,对灯管和电路板造成了损坏。

        换用一只良好的新灯管,通电试验几次,护眼灯仍不亮。再将元件板上所有元件断开一脚一一重新进行检测,基本上与标示值相符,但发现VT1、VT2的b、e引脚位置与元件板上的标注刚好相反,试将它们的b、e两脚对调一下试验,灯管马上启动点亮了。
       事后在资料,上和网上均查得:型号为13001、C2068、8050、8550等同一标称型号的晶体管确有多种不同的引脚排列方式,更换时不能简单地按元件板上印出的半圆标记安装,最好先用万用表检测判断一下,避免检修走弯路。