概述:LTC2954-1采用8引脚3mmx2mmDFN封装和ThinSOTTM封装。是一款按钮接通/关断控制器,可通过一个按钮接口来管理系统电源。一个使能输出负责触发系统电源,而一个中断输出则负责提供防反跳按钮状态。中断输出可在菜单驱动型应用中使用,以请求执行系统断电操作。一个断电输入允许微处理器或系统将使能输出复位,从而有效地实现系统断电。可独立调节的接通和关断定时器实现了使能输出的可靠按钮控制,并能阻止系统电源的意外触发。

      可在一个 2.7V 至 26.4V 的宽输入电压范围内运作,以适应多种输入电源。非常低的静态电流 (典型值为 6μA) 使 LTC2954 成为电池供电型应用的理想选择。

一、LTC2954-1功能和特点

 可调的电源接通/关断定时器
      低电源电流:6μA
      宽工作电压范围:2.7V至26.4V
      低泄漏EN输出可提供DC/DC转换器控制
      简单的接口提供了顺畅的微处理器停机
      具内部上拉电阻器的高输入电压PB引脚
      在PB输入端上提供了±10kVESDHBM
      在KILL比较器输入端上提供了准确的0.6V门限


二、LTC2954-1引脚功能


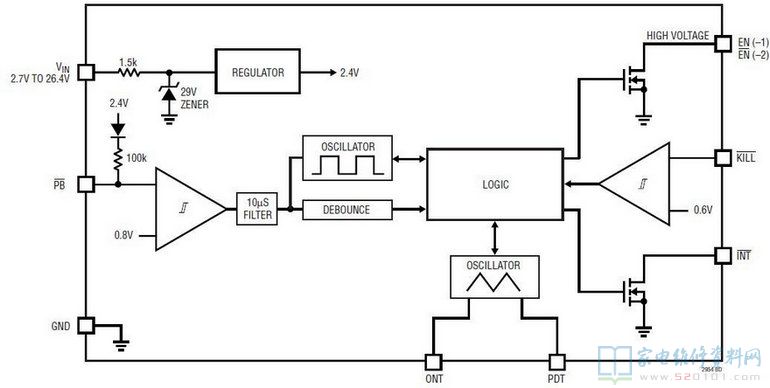
三、LTC2954-1内部方框图


四、LTC2954-1典型应用电路