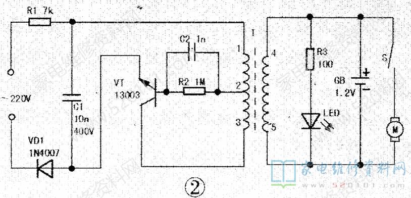
帅达SD837电动剃须刀电路原理图如下图2所示。

         例1:接通交流电源,充电指示灯LED不亮。电池充不上电,电机也不转。

         这是一款晶体管电流变换型充电电路,其中R1、VD1、C1组成降压整流电路,C1上可获100V左右直流电压。VT、R2、C2、T组成自激振荡电源变换器。造I成本故障的原因有:(1)整流电路工作失常,表现为C1两端无100V左右直流电压。多为R1(7kΩ/1W)。烧断开路,VD1(1A/1000v)失效、开路,c1击穿漏电;(2)变换器停振。一般是振荡管VT损坏或不良,c2及R2脱焊开路,振荡变压器T绕组开路。经检查是T初级①-③绕组一接线端头后通电试验,故障排除。
        例2:电机转动无力,剃须困难通常是电机供电不足或轴承严重缺油所致。拔下交流 电源插头,电池供电时转动无力,说明电池未充足电或接触不良;(2)交流供电时,电机转动无力有两个原因:一是因R1阻值增大、VD1整流效率低或CI漏电等,使输出整流电压远低于100V;二是变换器振荡弱,以振荡管VT性能变劣(如β下降,开关特性变差等)为多见;(3)电机轴承严重缺油干涩,增大了转动摩擦力,可拆下轴承用煤油浸泡,清洗干净油垢后,再注入少许润滑油便可。